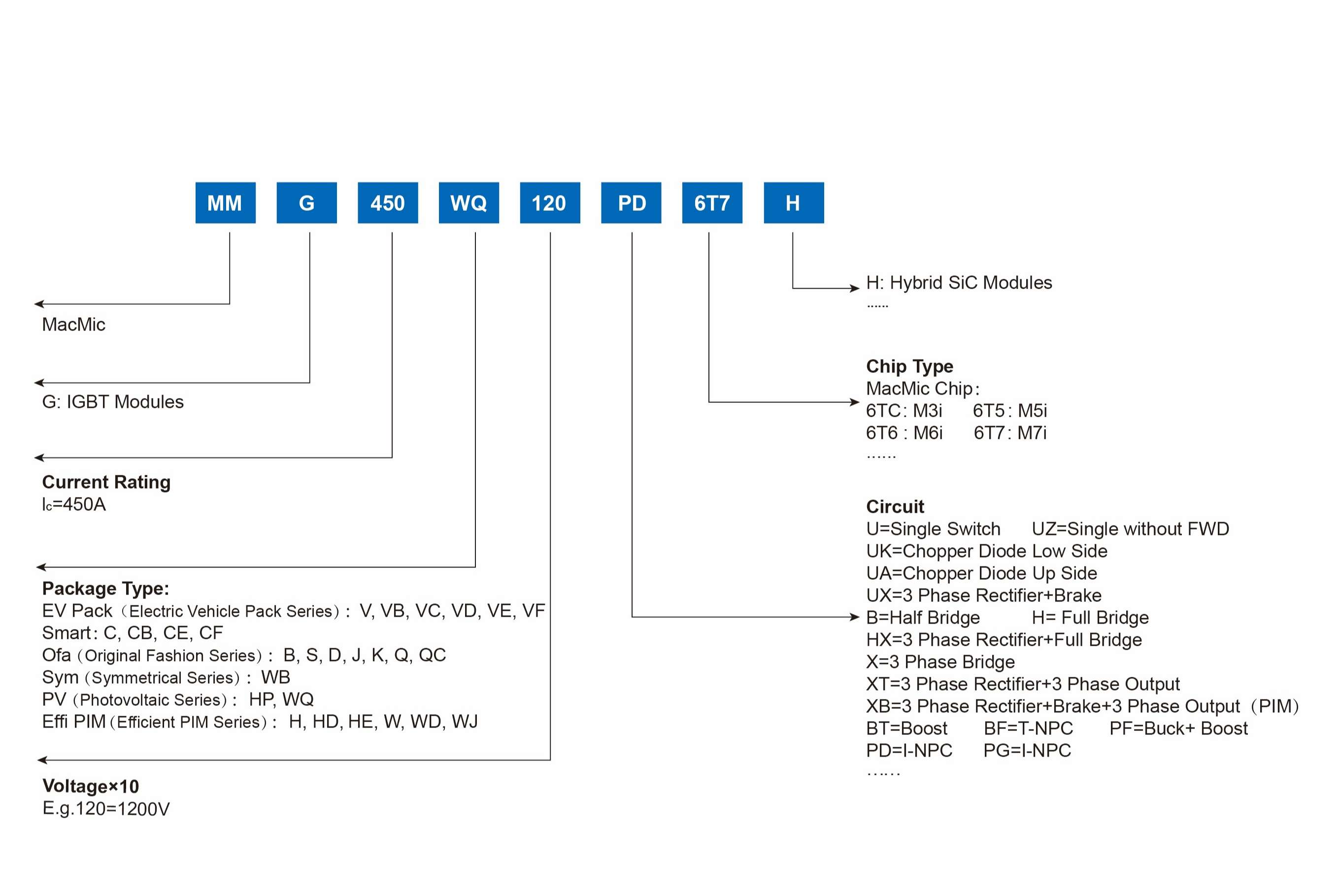
IGBT 模块

恒行5 IGBT 模块具有高可靠、高性能、高效率特点。电压范围 600-1700V, 电流范围 10-950A,具有开关速度快,导通损耗低,短路承受能力强,软关断特性。电路结构包括单单元电路、半桥电路、全桥电路、三相桥电路、斩波电路、共发射极电路、三电平电路等。


恒行5 IGBT 模块系列矩阵涵盖了多样化的 IGBT 功率模块,能够精准匹配从基本到复杂的各类应用场景需求。目前恒行5 IGBT 模块产品已广泛应用于 UPS 电源变频器电焊机&感应加热电能质量光伏逆变器储能逆变器电动汽车家用电器等应用领域。



IGBT&混合SIC模块.jpg

显示 个结果

  • VCES (V)
    • 600
    • 650
    • 750
    • 1000
    • 1200
    • 1700

    重置筛选

  • IC (A)
    • 10
    • 15
    • 25
    • 35
    • 40
    • 50
    • 75
    • 80
    • 100
    • 150
    • 200
    • 280
    • 300
    • 400
    • 450
    • 560
    • 600
    • 820
    • 950

    重置筛选

  • Technology
    • /
    • M3i
    • M4i
    • M5i
    • M6i
    • M7i

    重置筛选

  • Configruation
    • 3 Phase Rectifier Sixpack/整流六单元
    • 3-level I-NPC/三电平 I-NPC
    • 3-level T-NPC/三电平 T-NPC
    • All in one/高压变频一体化
    • PIM 功率集成模块
    • 一单元 Single Switch
    • 一单元升压型 Boost chopper
    • 三相全桥 Three Phase Bridge
    • 半桥 Half Bridge

    重置筛选

  • Features
    • Pinfin基板
    • 平板基板
    • 无铜基板

    重置筛选

  • VCE (sat) (V)
    • 1.08
    • 1.10
    • 1.11
    • 1.15
    • 1.21
    • 1.35
    • 1.38
    • 1.40
    • 1.50
    • 1.53
    • 1.55
    • 1.60
    • 1.65
    • 1.70
    • 1.80
    • 1.85
    • 1.90
    • 1.95
    • 2.00
    • 2.05
    • 2.15
    • 2.20
    • 2.30
    • 2.40
    • 2.65
    • 2.70

    重置筛选

  • RthJC (K/W)
    • 0.039
    • 0.04
    • 0.051
    • 0.055
    • 0.065
    • 0.07
    • 0.075
    • 0.08
    • 0.085
    • 0.09
    • 0.094
    • 0.095
    • 0.097
    • 0.10
    • 0.107
    • 0.11
    • 0.115
    • 0.12
    • 0.125
    • 0.132
    • 0.14
    • 0.141
    • 0.146
    • 0.15
    • 0.16
    • 0.17
    • 0.19
    • 0.20
    • 0.22
    • 0.25
    • 0.252
    • 0.27
    • 0.28
    • 0.29
    • 0.30
    • 0.32
    • 0.34
    • 0.37
    • 0.39
    • 0.40
    • 0.44
    • 0.45
    • 0.50
    • 0.54
    • 0.60
    • 0.72
    • 0.75
    • 0.90
    • 1.05
    • 1.25

    重置筛选

  • Packages
    • GB
    • GC
    • GCB
    • GCE
    • GD
    • GH
    • GHD
    • GHE
    • GJ
    • GQ
    • GS
    • GV
    • GVB
    • GVC
    • GVD
    • GW
    • GWB
    • GWD
    • GWJ
    • GWQ

    重置筛选

Type
VCES (V)
IC (A)
Technology
Configruation
Features
VCE (sat) (V)
RthJC (K/W)
Packages
筛选
  • 600
  • 650
  • 750
  • 1000
  • 1200
  • 1700

重置筛选

筛选
  • 10
  • 15
  • 25
  • 35
  • 40
  • 50
  • 75
  • 80
  • 100
  • 150
  • 200
  • 280
  • 300
  • 400
  • 450
  • 560
  • 600
  • 820
  • 950

重置筛选

筛选
  • /
  • M3i
  • M4i
  • M5i
  • M6i
  • M7i

重置筛选

筛选
  • 3 Phase Rectifier Sixpack/整流六单元
  • 3-level I-NPC/三电平 I-NPC
  • 3-level T-NPC/三电平 T-NPC
  • All in one/高压变频一体化
  • PIM 功率集成模块
  • 一单元 Single Switch
  • 一单元升压型 Boost chopper
  • 三相全桥 Three Phase Bridge
  • 半桥 Half Bridge

重置筛选

筛选
  • Pinfin基板
  • 平板基板
  • 无铜基板

重置筛选

筛选
  • 1.08
  • 1.10
  • 1.11
  • 1.15
  • 1.21
  • 1.35
  • 1.38
  • 1.40
  • 1.50
  • 1.53
  • 1.55
  • 1.60
  • 1.65
  • 1.70
  • 1.80
  • 1.85
  • 1.90
  • 1.95
  • 2.00
  • 2.05
  • 2.15
  • 2.20
  • 2.30
  • 2.40
  • 2.65
  • 2.70

重置筛选

筛选
  • 0.039
  • 0.04
  • 0.051
  • 0.055
  • 0.065
  • 0.07
  • 0.075
  • 0.08
  • 0.085
  • 0.09
  • 0.094
  • 0.095
  • 0.097
  • 0.10
  • 0.107
  • 0.11
  • 0.115
  • 0.12
  • 0.125
  • 0.132
  • 0.14
  • 0.141
  • 0.146
  • 0.15
  • 0.16
  • 0.17
  • 0.19
  • 0.20
  • 0.22
  • 0.25
  • 0.252
  • 0.27
  • 0.28
  • 0.29
  • 0.30
  • 0.32
  • 0.34
  • 0.37
  • 0.39
  • 0.40
  • 0.44
  • 0.45
  • 0.50
  • 0.54
  • 0.60
  • 0.72
  • 0.75
  • 0.90
  • 1.05
  • 1.25

重置筛选

筛选
  • GB
  • GC
  • GCB
  • GCE
  • GD
  • GH
  • GHD
  • GHE
  • GJ
  • GQ
  • GS
  • GV
  • GVB
  • GVC
  • GVD
  • GW
  • GWB
  • GWD
  • GWJ
  • GWQ

重置筛选